zapojení elektrických oken

Jste v nesnázích, někde je chyba a vy nevíte jak dál? Pište sem...

Moderátor: Minor

Uživatelský avatar
Ozz
Bourák
Bourák
Příspěvky: 306
Registrován: 25 srp 2009 12:45
Bydliště: Praha 4
Kontaktovat uživatele:

zapojení elektrických oken

Příspěvekod Ozz » 21 pro 2010 14:46

Ahoj, mám trochu problém se zapojením elektrických oken, na pravé straně jsou 2 kabely, tam je to jasné a funkční.
Na straně druhé jsou ale kabely 4, 2x modrý (jeden s proužkem a jeden bez proužku) pak je tam černý a ještě nějaká barva.
Netušíte někdo které 2 dráty z těchto 4 napojit na spínač? Spínače nemám originál ale mělo by to být stejné, jen nevím které dráty tam dát. Nechci ten motorek spálit takže odpadá zkoušení pokus omyl :D

V manuálu jsem to nenašel

Díky moc :)
Honda Prelude 2.0 F20A4

Uživatelský avatar
Minor
Správce fóra
Správce fóra
Příspěvky: 1714
Registrován: 08 čer 2009 20:24
Kontaktovat uživatele:

Re: zapojení elektrických oken

Příspěvekod Minor » 21 pro 2010 15:11

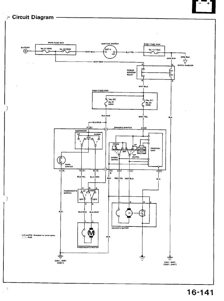
schéma
Přílohy
crx elektrická okénka chéma.jpg
Minor@honda-club.cz, 737574121, whatsapp 776408287

Dalpol D8
Klouček
Klouček
Příspěvky: 115
Registrován: 11 črc 2009 21:39
Kontaktovat uživatele:

Re: zapojení elektrických oken

Příspěvekod Dalpol D8 » 21 pro 2010 18:50

Ahoj, tak zapojení el. oken jsem řešil asi před měsícím s tím rozdílem, že jsem měl v autě natažený univerzální rozvod drátů a chtěl jsem ho napojit na origo Vtec vypínače. Řešil jsem to i s Minorem a dalšími třemi elektrikáři. Nakonec se to povedlo, každý nějak poradil a udělal a funguje to. V tvém případě si myslím, že to nebude tak komplikovaný, bo pokod máš univerzální vypínače tak je to jednodušší a určitě ti poradí každy elektrikář v okolí. Jinak co si vzpomínám na univerzální vypínače tak tam jsou 4 krát dráty na ovládání oken a 2 krát dráty k motorku - pro stranu k řidiči, na druhou stranu - ke spolujezdci. to je o dva míň bo je tam jen jeden vypínač. Jinak myslím si že v tomto případě není problém v systému pokus omyl, bo motorek ti pojede buď nahoru a pokud to otočíš tak dolu - toho bych se nebál. Zdar a sílu.

Uživatelský avatar
Ozz
Bourák
Bourák
Příspěvky: 306
Registrován: 25 srp 2009 12:45
Bydliště: Praha 4
Kontaktovat uživatele:

Re: zapojení elektrických oken

Příspěvekod Ozz » 22 pro 2010 02:09

no ono jde o to že spolujezdcova strana je v pohodě, tu mám zapojenou dobře a funguje tak jako má, jenom jde o to, že tu stranu u řidiče chci zapojit stejně jako je ta strana u spolujezdce, tzn napřímo.
Díky minore za schéma který jsem nemohl najít, akorát se zeptám protože tomu stejně uplně nerozumím, pokud teda to je jak si myslím tak by ty 2 dráty který hledám a potřebuju napojit na přepínač je red/blue a red/yellow?

Díky a omlouvám se za mojí demenci *dash*
Honda Prelude 2.0 F20A4

Uživatelský avatar
zblizenec
Miminko
Miminko
Příspěvky: 31
Registrován: 24 zář 2010 13:26
Bydliště: Krnov
Kontaktovat uživatele:

Re: zapojení elektrických oken

Příspěvekod zblizenec » 22 pro 2010 03:18

nejsou ty další 2 drátky k tomu, aby jsi mohl od sebe ovládat i spolujezdce?

Uživatelský avatar
Ozz
Bourák
Bourák
Příspěvky: 306
Registrován: 25 srp 2009 12:45
Bydliště: Praha 4
Kontaktovat uživatele:

Re: zapojení elektrických oken

Příspěvekod Ozz » 22 pro 2010 13:31

to asi jo ale já nevim který to jsou :D
Honda Prelude 2.0 F20A4

mišoCRX
Miminko
Miminko
Příspěvky: 78
Registrován: 04 říj 2009 23:23
Kontaktovat uživatele:

Re: zapojení elektrických oken

Příspěvekod mišoCRX » 22 pro 2010 16:09

Nazdar
Nechcem nechcem sa vtierat do debaty :D ale ked uz je reč o tych elektrickych oknach nevedeli by ste niekto sem hodit nejaku uplne jednoduchu schemu zapojenia elektrickych okien na univerzalne vypinače... piložim aj fotku jak vizeraju..zospodu maju 6 kontaktov.. budu len jeden na prave jeden na lave okno... čim jednoduchšie tym lepšie... Kto tomu trochu rozumie mohol by niečo nakreslit a hodit sem bol by som vdačny...dikes ;)
Přílohy
vypinač.JPG
momentalne Civic coupe EJ6..ale možno raz ešte CRX bude

Dalpol D8
Klouček
Klouček
Příspěvky: 115
Registrován: 11 črc 2009 21:39
Kontaktovat uživatele:

Re: zapojení elektrických oken

Příspěvekod Dalpol D8 » 22 pro 2010 20:34

Tohle je rukavice pro minora, ale myslím že to nebude tak těžký. Důležitá je pojistka na přívodu proudu, silný dráty a silný kontakty na přepínači, ať ti to nevyhoří. Zatím

Uživatelský avatar
Minor
Správce fóra
Správce fóra
Příspěvky: 1714
Registrován: 08 čer 2009 20:24
Kontaktovat uživatele:

Re: zapojení elektrických oken

Příspěvekod Minor » 23 pro 2010 11:11

Já bohužel s elektrikou moc kamarád nejsem.
Minor@honda-club.cz, 737574121, whatsapp 776408287

Uživatelský avatar
Ozz
Bourák
Bourák
Příspěvky: 306
Registrován: 25 srp 2009 12:45
Bydliště: Praha 4
Kontaktovat uživatele:

Re: zapojení elektrických oken

Příspěvekod Ozz » 25 pro 2010 01:44

pánové, já se musim pochválit protože jsem na to přišel a zapojil, nicméně problém je v tom že to musím ve dveřích mírně převrtat ale pak už to bude uplně ok ;)

2 MíšoCRX: já univerzální vypínače mám a mají kontaktů ne 6 ale 5, což mi je dost divné.. takže pokud si se blbě koukl a máš jich tam 5, tak tady máš mininávod :)

Je to hrozně jednuduché, ty moje 5-ti konektorové univerzálky mají uprostřed +, po obou stranách je - a uplně na kraji po obou stranách je motůrek.
Zapoj to tak aby to s vyndáním klíčku od zapalování zhaslo tj nešel do toho vůbec proud. Já to mám zapojené na čokoládu kde mám napájení na rádio, je to jištěné pojistkou a pokud vyndáš klíč ze zapalování tak ti zhasnou i spínače ;)
Honda Prelude 2.0 F20A4

mišoCRX
Miminko
Miminko
Příspěvky: 78
Registrován: 04 říj 2009 23:23
Kontaktovat uživatele:

Re: zapojení elektrických oken

Příspěvekod mišoCRX » 25 pro 2010 11:17

No ja mam na tych vypinačoch po 6 kontaktov..3 a 3 v dvoch radoch tak som z toho trošku debil 8-)
momentalne Civic coupe EJ6..ale možno raz ešte CRX bude

Uživatelský avatar
Ozz
Bourák
Bourák
Příspěvky: 306
Registrován: 25 srp 2009 12:45
Bydliště: Praha 4
Kontaktovat uživatele:

Re: zapojení elektrických oken

Příspěvekod Ozz » 04 led 2011 12:58

zkus napsat výrobci, měl by ti bých schopen říct co je co, nejspíš tam bude 2x PLUS oprati těm co mám já.

Zkus se zeptat a pokud nevíš od koho jsou tak je zkus najít někde na prodej na netu a tam se zkus zeptat, pak už nebude problém ti to nakreslit.
Honda Prelude 2.0 F20A4

Uživatelský avatar
PAKO
CRXař
CRXař
Příspěvky: 495
Registrován: 24 led 2011 14:31
Bydliště: Praha-Běchovice,Škvorec
Kontaktovat uživatele:

Re: zapojení elektrických oken

Příspěvekod PAKO » 31 led 2011 00:48

mišoCRX píše:Nazdar
Nechcem nechcem sa vtierat do debaty :D ale ked uz je reč o tych elektrickych oknach nevedeli by ste niekto sem hodit nejaku uplne jednoduchu schemu zapojenia elektrickych okien na univerzalne vypinače... piložim aj fotku jak vizeraju..zospodu maju 6 kontaktov.. budu len jeden na prave jeden na lave okno... čim jednoduchšie tym lepšie... Kto tomu trochu rozumie mohol by niečo nakreslit a hodit sem bol by som vdačny...dikes ;)


je to jednoduché,máš na každé straně řadu po třech do prostřed jedné řady dáš + do prostřed druhé -
vrchní z první strany propojíš se spodním z druhé a s napájením motorku a vrchní z druhé strany zapojíš se spodním z první strany a zase k napájení k motorku.takhle jsi vyrobil reverz přepínač který ti přehazuje +a- podle toho jak ho zmáčkneš

Uživatelský avatar
dejdar85
Miminko
Miminko
Příspěvky: 18
Registrován: 02 led 2011 17:12
Bydliště: Liberec
Kontaktovat uživatele:

Re: zapojení elektrických oken

Příspěvekod dejdar85 » 14 dub 2011 19:12

zdar pánové, zrovna si dávám do auta el. okna, ale nevim co kam připojit na origo vypínač, sem z toho magor *dash*
přikládám foto vypínače poradte prosím
Přílohy
002.JPG


Zpět na „Potřebuji poradit :( / Need help“

Kdo je online

Uživatelé prohlížející si toto fórum: Žádní registrovaní uživatelé a 0 hostů