Budiky vymena US za EU
Moderátor: Minor
Budiky vymena US za EU
Ahojte, nenasla by sa nejaka schema budikov? Nasiel som 2 rozne v manualoch ale ani jedna mi nepasuje. V aute mam US budiky s milami a chcem ich prehodit za europske. Konektory pasuju, akurat pozicie pinov nie. Mam aj signalizaciu pasov co predpokladam na europskych nepojde.(nevadi) Bol by som vdacny za nejake rady.
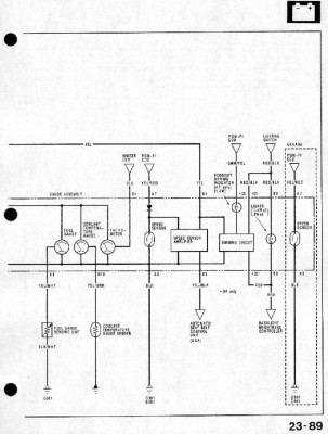
Re: Budiky vymena US za EU
Tady máš schéma am. budíků, evropský si už najdeš sám v manuálu, ne?
Minor@honda-club.cz, 737574121, whatsapp 776408287
Re: Budiky vymena US za EU
dakujem Minor, ale podla tejto schemy som uz isiel a ku mne sa ani nepriblizila, teda aspon co sa farieb kablov tyka.
Re: Budiky vymena US za EU
a nemáš jenom rozdíl předface poface, tam jsou stejný konektory, ale jiný zapojení
Re: Budiky vymena US za EU
To by mohlo bejt, to je pravda.
Minor@honda-club.cz, 737574121, whatsapp 776408287
Re: Budiky vymena US za EU
A predface na poface nerozchodim?
Re: Budiky vymena US za EU
budíky mají jinej tvar, musíš vyměnit i kapličku a přepinovat elektriku
Re: Budiky vymena US za EU
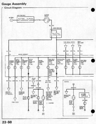
Stáhni si tady na klubu manuál pro Evropu,najdi si schéma a porovnej s tím, co jsem ti dal na "ameriku". No a podle potřeby přepinuj.
Minor@honda-club.cz, 737574121, whatsapp 776408287
Zpět na „Potřebuji poradit :( / Need help“
Kdo je online
Uživatelé prohlížející si toto fórum: Žádní registrovaní uživatelé a 4 hosti