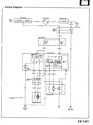
Na straně druhé jsou ale kabely 4, 2x modrý (jeden s proužkem a jeden bez proužku) pak je tam černý a ještě nějaká barva.
Netušíte někdo které 2 dráty z těchto 4 napojit na spínač? Spínače nemám originál ale mělo by to být stejné, jen nevím které dráty tam dát. Nechci ten motorek spálit takže odpadá zkoušení pokus omyl
V manuálu jsem to nenašel
Díky moc
