Budiky vymena US za EU

Jste v nesnázích, někde je chyba a vy nevíte jak dál? Pište sem...

Moderátor: Minor

VejusQin
Miminko
Miminko
Příspěvky: 29
Registrován: 09 zář 2011 14:16
Kontaktovat uživatele:

Budiky vymena US za EU

Příspěvekod VejusQin » 15 bře 2015 15:28

Ahojte, nenasla by sa nejaka schema budikov? Nasiel som 2 rozne v manualoch ale ani jedna mi nepasuje. V aute mam US budiky s milami a chcem ich prehodit za europske. Konektory pasuju, akurat pozicie pinov nie. Mam aj signalizaciu pasov co predpokladam na europskych nepojde.(nevadi) Bol by som vdacny za nejake rady.

Uživatelský avatar
Minor
Správce fóra
Správce fóra
Příspěvky: 1712
Registrován: 08 čer 2009 20:24
Kontaktovat uživatele:

Re: Budiky vymena US za EU

Příspěvekod Minor » 15 bře 2015 18:52

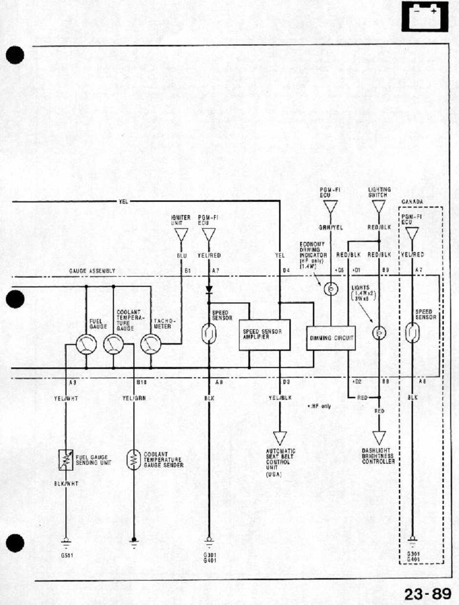
Tady máš schéma am. budíků, evropský si už najdeš sám v manuálu, ne?
Přílohy
schéma budíků crx amerika 2.jpg
schéma budíků crx amerika.jpg
Minor@honda-club.cz, 737574121, whatsapp 776408287

VejusQin
Miminko
Miminko
Příspěvky: 29
Registrován: 09 zář 2011 14:16
Kontaktovat uživatele:

Re: Budiky vymena US za EU

Příspěvekod VejusQin » 15 bře 2015 19:18

dakujem Minor, ale podla tejto schemy som uz isiel a ku mne sa ani nepriblizila, teda aspon co sa farieb kablov tyka.

DSC_0615.JPG
konektor A


DSC_0617.JPG
konektor B

Uživatelský avatar
Fegut
CRXař
CRXař
Příspěvky: 452
Registrován: 11 dub 2011 14:15
Kontaktovat uživatele:

Re: Budiky vymena US za EU

Příspěvekod Fegut » 15 bře 2015 20:16

a nemáš jenom rozdíl předface poface, tam jsou stejný konektory, ale jiný zapojení

Uživatelský avatar
Minor
Správce fóra
Správce fóra
Příspěvky: 1712
Registrován: 08 čer 2009 20:24
Kontaktovat uživatele:

Re: Budiky vymena US za EU

Příspěvekod Minor » 15 bře 2015 20:43

To by mohlo bejt, to je pravda.
Minor@honda-club.cz, 737574121, whatsapp 776408287

VejusQin
Miminko
Miminko
Příspěvky: 29
Registrován: 09 zář 2011 14:16
Kontaktovat uživatele:

Re: Budiky vymena US za EU

Příspěvekod VejusQin » 19 bře 2015 22:16

A predface na poface nerozchodim?

Uživatelský avatar
Fegut
CRXař
CRXař
Příspěvky: 452
Registrován: 11 dub 2011 14:15
Kontaktovat uživatele:

Re: Budiky vymena US za EU

Příspěvekod Fegut » 20 bře 2015 01:54

budíky mají jinej tvar, musíš vyměnit i kapličku a přepinovat elektriku

Uživatelský avatar
Minor
Správce fóra
Správce fóra
Příspěvky: 1712
Registrován: 08 čer 2009 20:24
Kontaktovat uživatele:

Re: Budiky vymena US za EU

Příspěvekod Minor » 20 bře 2015 13:31

Stáhni si tady na klubu manuál pro Evropu,najdi si schéma a porovnej s tím, co jsem ti dal na "ameriku". No a podle potřeby přepinuj.
Minor@honda-club.cz, 737574121, whatsapp 776408287


Zpět na „Potřebuji poradit :( / Need help“

Kdo je online

Uživatelé prohlížející si toto fórum: Žádní registrovaní uživatelé a 5 hostů