Del sol - nefunguje stahovanie okien

Kecání o ničem a o všem

Moderátor: Minor

durika
Miminko
Miminko
Příspěvky: 13
Registrován: 08 srp 2010 02:54
Kontaktovat uživatele:

Del sol - nefunguje stahovanie okien

Příspěvekod durika » 08 pro 2013 18:37

zdravim, kamos kupil del sol a ma problem... nefunguje mu stahovanie okien. poistky pod volantom su v poriadku, aj pri stlaceni tlacidla rele spina len okna nejdu dole... v com moze byt problem? motorceky su KO alebo moze byt este chyba niekde inde, napr neaka poistka o ktorej neviem? dakujem

Swingal
CRX Guru
CRX Guru
Příspěvky: 840
Registrován: 26 bře 2011 20:16
Kontaktovat uživatele:

Re: Del sol - nefunguje stahovanie okien

Příspěvekod Swingal » 08 pro 2013 20:10

treba premerat kam az ide prud. Zadne okno ma samostatnu riadiacu v kufri tusim.

Uživatelský avatar
Minor
Správce fóra
Správce fóra
Příspěvky: 1712
Registrován: 08 čer 2009 20:24
Kontaktovat uživatele:

Re: Del sol - nefunguje stahovanie okien

Příspěvekod Minor » 08 pro 2013 22:47

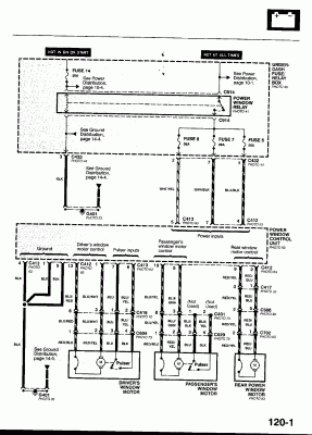
Tady je něco z manuálu.
Přílohy
power-windows4.gif
power-windows3.gif
power-windows2.gif
power-windows.gif
Minor@honda-club.cz, 737574121, whatsapp 776408287

Uživatelský avatar
Minor
Správce fóra
Správce fóra
Příspěvky: 1712
Registrován: 08 čer 2009 20:24
Kontaktovat uživatele:

Re: Del sol - nefunguje stahovanie okien

Příspěvekod Minor » 08 pro 2013 22:48

Hm, jde to pozpátku :)
Minor@honda-club.cz, 737574121, whatsapp 776408287

durika
Miminko
Miminko
Příspěvky: 13
Registrován: 08 srp 2010 02:54
Kontaktovat uživatele:

Re: Del sol - nefunguje stahovanie okien

Příspěvekod durika » 26 zář 2014 19:45

zabudol som informovat.... problem vyrieseny... bolo chybne rele v poistkovej skrinke
Obrázek


Zpět na „Pokec / Discussion“

Kdo je online

Uživatelé prohlížející si toto fórum: Žádní registrovaní uživatelé a 4 hosti